Überschwemmungssurviver
Diese Seite verwendet Cookies. Durch die Nutzung unserer Seite erklären Sie sich damit einverstanden, dass wir Cookies setzen. Weitere Informationen
-
-
-
Ich nehme ihn und schlachte den ..................
*schwupps und schnell wech* Leute, die mit mir nicht auskommen, müssen eben noch an sich arbeiten !!!
Im Laufe der Jahre begriff ich, daß es unmöglich ist, allen zu gefallen. Daher entschied ich, einfach Allen auf den Sack zu gehen.
Und ich liebe es..........
-
-
Jungs, ich weiß das alles.....und ich heule jetzt schon über diese Entscheidung....
und irgenwann eines Tages werd ich es bereuen, aber es geht nicht mehr.....
Ich bin son Schussel der alles zur Perfektion treibt und dann komplett darin lebt, ohne rücksicht auf Verluste.
Im meinem Job wo ich manchmal länger weg bin und immer die Zeit drängt und dazu noch die vielen Fahrzeuge + sonstiges was ich am hut hab, pack ich es nicht mehr...
Ich hab nur noch nen drittel meiner Bandscheibe übrig und ich bin erst 37ig......ich bin nonstop am rotieren......
Ich bin gerade eh an allem dran zu verkaufen was mich annähernd belastet und das meiste davon ist Materiell.....
ausserdem
haben wir ein Vorhaben, den ich noch nicht Kund tun möchte, bevor es nicht dingfest ist.
Von daher muß und will ich mich von den meisten Belastungen trennen.
Die Axt ist am Baum.......
Nimm das Leben nicht zu ernst, lebend kommst du da sowieso nicht raus
Theorie ist, wenn man alles weiß,
aber nichts funktioniert.
Praxis ist, wenn alles funktioniert,
aber niemand weiß warum.
Bei uns sind Theorie und Praxis vereint:
Nichts funktioniert
und keiner weiß, warum.
-
-
-
blubb schrieb:
Wie jetzt Brigitte is schwanger ??????????
Blubbsch wie den wenn se es doch erst vorhaben... Außerdem sachte der Junge doch er möchte es nicht kund tun also pssssttt!!!... -
Neee.....keine Schwangerschaft....aber wie gesagt, wenn die Sache Klar ist, dann werde ich es hier schreiben
Nimm das Leben nicht zu ernst, lebend kommst du da sowieso nicht raus
Theorie ist, wenn man alles weiß,
aber nichts funktioniert.
Praxis ist, wenn alles funktioniert,
aber niemand weiß warum.
Bei uns sind Theorie und Praxis vereint:
Nichts funktioniert
und keiner weiß, warum.
-
-
-
Ja.
Ich werd ihn fertig machen das ist sicher. Nur Zeitlich wird das nicht so wie ich es mir vorstelle. Muß mich eben zur Zeit mehr um meine Wirbelsäule gedanken machen. Ach wenn ich da auch nur ein Öl Wechsel machen könnt und einfach Teile tauschen könnt
Nimm das Leben nicht zu ernst, lebend kommst du da sowieso nicht raus
Theorie ist, wenn man alles weiß,
aber nichts funktioniert.
Praxis ist, wenn alles funktioniert,
aber niemand weiß warum.
Bei uns sind Theorie und Praxis vereint:
Nichts funktioniert
und keiner weiß, warum.
-
-
Gott sei dank nicht...
Und auch kein Abs und ECS und Airbags und sonstiger unnötiger teurer mist.
Sonst hat er alles...was das Herz begehrt. Und jetzt bekommt er noch Sitze mit Sitzheizung. Ich hoffe das die neuen Sitze funktionieren. Wenn nicht, dann auch wurscht. Dann is er eh wieder Orschinoll....muß ich aber noch testen.Nimm das Leben nicht zu ernst, lebend kommst du da sowieso nicht raus
Theorie ist, wenn man alles weiß,
aber nichts funktioniert.
Praxis ist, wenn alles funktioniert,
aber niemand weiß warum.
Bei uns sind Theorie und Praxis vereint:
Nichts funktioniert
und keiner weiß, warum.
-
Heute was dann wirder soweit......Ich war wieder mal in der Werkstatt....
Nun hab ich mal die neuen Sitze probeweise mal reingestellt. Sicher passen die, aber ich wollte wissen ob die Sitzheizung funktioniert bevor ich den Teppich komplett reinpfriemel.
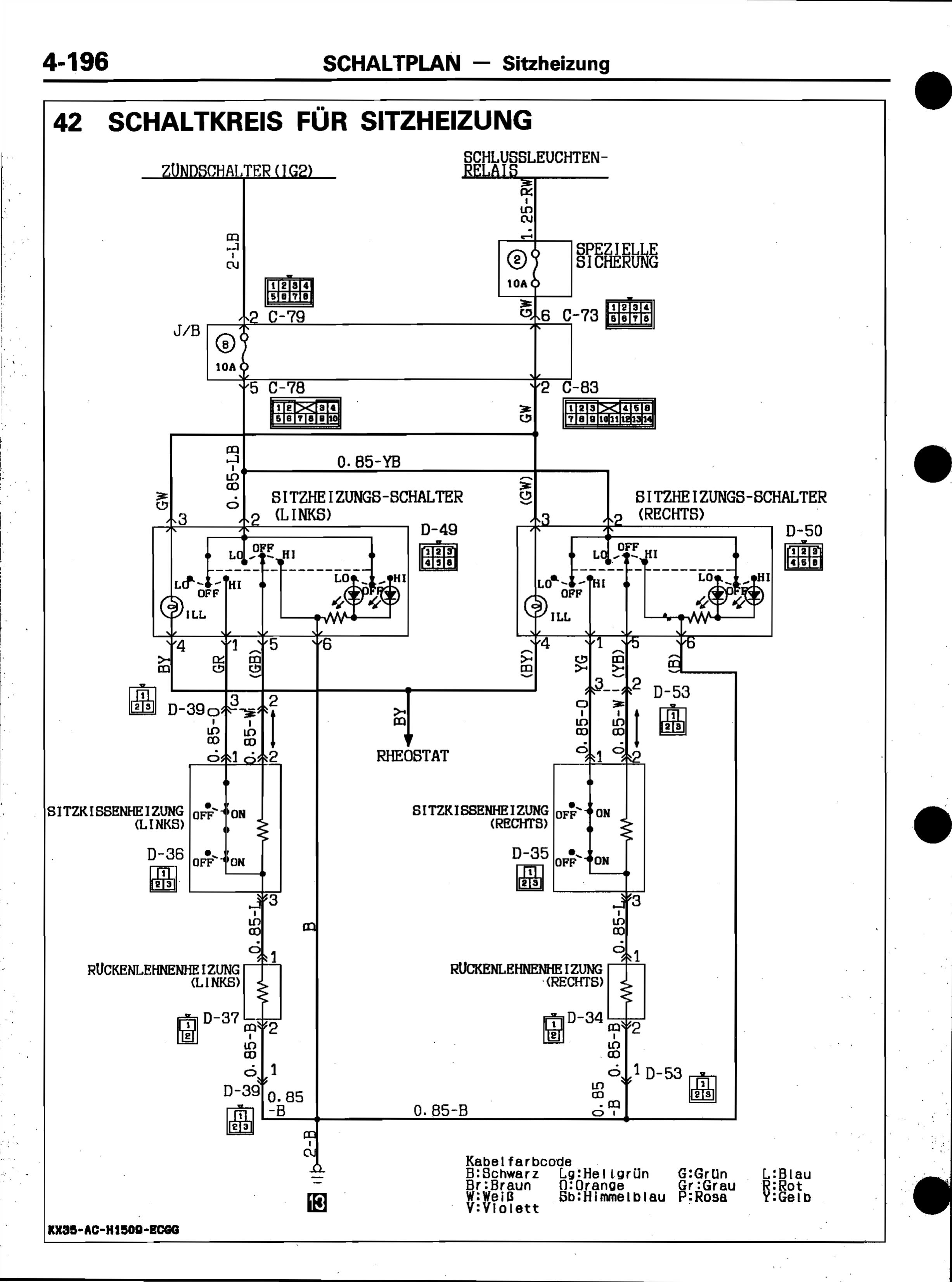
Nun das geile ist ja das der komplette Kabelbaum für die Sitzheizung und Schalter schon vorhanden ist. Die Orginalschalter samt Konsole hab ich auch da.
Aber irgendwie komsch die ganze Sitzheizungsgeschichte....
Wenn ich auf LO oder HI geschaltet hab, ist irgenwie nicht wirklich von Sitzheizung zu sprechen. Wenn ich nur die Hand auf den Sitz lege spüre ich schon das es Heizt, aber von einer Heit´zung ist da nicht die Rede...
Dann hab ich mir gedacht ok, lass es mal ne weile laufen, vielleicht wirds was nach ner gewissen Zeit.
Auch nix.
Dann hab ich die Matten durchgemessen, alles OK. Die Ohmwerte sind wie vorgeschrieben. Spannung kommt auch an.
Ach, dachte ich mit, setz dich einfach mal rein und dann schaltest ein.....siehe da....es funzt...alles wurde Warm...
So nun hab ich dann doch ne Frage zu den Doppelten "Thermostaten" die da in der Sitzmatte drinstecken sollen.
Sind das wirklich Thermostaten oder sind das Schalter die die Matten auf Stufe HI erst freigeben wenn man vollflächig drufsitzt?
Somit könnte ich mir die zwei Schalter als Sicherheit vorstellen, das eins links und eins rechts der Sitzmatte verbaut ist.
Und erst wenn beide Backen vorhanden sind und wenn man durch das Gewicht tief genug sitzt, schaltet es auf Stufe HI frei.
Denn wenn ich nicht drufsitze, ist HI Heizleistung gleich LO.....Nimm das Leben nicht zu ernst, lebend kommst du da sowieso nicht raus
Theorie ist, wenn man alles weiß,
aber nichts funktioniert.
Praxis ist, wenn alles funktioniert,
aber niemand weiß warum.
Bei uns sind Theorie und Praxis vereint:
Nichts funktioniert
und keiner weiß, warum.
-
die Thermostaten heissen MM2-392 Y291.
Hab da auch mal was gefunden und sah nach PTC aus (also Kaltleiter)
Allerdings laut Schaltplan ist das wohl eher ein Bimetallschalter, oder so ähnlich, oder sogar ne kombination.
Hab das damals leider nicht genauer untersucht.
Die zwei Dinger sind je einer für Sitz und einer für Rückenlehne.
Sie werden da unten von der Umgebung gekühlt und von ner kleinen Heizwicklung im jeweiligen Stromkreis gewärmt. (also so würde ich mir das jedenfalls erklären).
wenn es richtig kalt ist, dann heizt das auch ordentlich gut, im allgemeinen ist es mir aber auf Dauer zu warm (bei Hi).
Und sie wirken überhaupt "nur" in der hohen Heizstufe.Wenn ich die Menschen gefragt hätte, was sie wollen, hätten sie gesagt, schnellere Pferde. (Henry Ford)
Das Leben ist zu kurz, um "Hardware sicher zu entfernen"
orschwerbleede
Das kannste schon so machen, aber dann isses halt KackeDieser Beitrag wurde bereits 2 mal editiert, zuletzt von „TheSilent“ ()
-
Vom Schaltbild her sind sie aber beide im Sitzkissen eingebaut. Die Heizungen sind auch Prallel in Reihe nach beiden Schaltern bzw. Thermostaten geschaltet. Von daher ist es schwer zu glauben das jeweils einer für je Matte gedacht ist.....TheSilent schrieb:
Die zwei Dinger sind je einer für Sitz und einer für Rückenlehne.
Ich hab das jetzt noch nicht ausgiebig getestet wie das wirklich funzt, aber heut abend weiß ich mehr. Im Prinzip ist es auch wurscht, solang sie überhaupt funktioniert die Sitzheizung. Aber interessieren tut es mich schon......
Nimm das Leben nicht zu ernst, lebend kommst du da sowieso nicht raus
Theorie ist, wenn man alles weiß,
aber nichts funktioniert.
Praxis ist, wenn alles funktioniert,
aber niemand weiß warum.
Bei uns sind Theorie und Praxis vereint:
Nichts funktioniert
und keiner weiß, warum.
-
Das stimmt schon, die sind beide vorn im Sitzkissen, und sie steuern auch Sitz und Lehne gemeinsam.
Aber, sie werden von unterschiedlichen Stromkreisen beheizt. Das eine vom Sitzstrom, das andere vom Lehnenstrom.
Warum das so separat gemacht wurde, tja?
Wahrscheinlich gehen die davon aus, das mal ein Kissen ausfallen könnte... dann heizt das andere trotzdem nicht voll hoch, weils ne eigene Regelung hat.Wenn ich die Menschen gefragt hätte, was sie wollen, hätten sie gesagt, schnellere Pferde. (Henry Ford)
Das Leben ist zu kurz, um "Hardware sicher zu entfernen"
orschwerbleede
Das kannste schon so machen, aber dann isses halt KackeDieser Beitrag wurde bereits 1 mal editiert, zuletzt von „TheSilent“ ()
-
Weiß nicht....entweder halte ich mich zu sehr an dem Schaltplan fest, oder es ist irgenwie so wie es sagst. Leuchtet mir nicht ein wie ein Schaltkreis von der Lehne in den Sitz kommen soll wenn der, ich sag es mal so, Sensor im Sitz sitzt. Und auch wenn nur einer davon ausfällt, dann geht eigendlich keine Heizung mehr. Laut schaltbild.....
Als Thermostat kann ich mir das Schaltbild nur als Redundaz vorstellen. Als Schalter, wenn keiner drauf sitzt, das die HI Stellung nicht aktiv ist........
Ooooooder, der Schaltplan ist einfach bescheuert dargestellt......
Nimm das Leben nicht zu ernst, lebend kommst du da sowieso nicht raus
Theorie ist, wenn man alles weiß,
aber nichts funktioniert.
Praxis ist, wenn alles funktioniert,
aber niemand weiß warum.
Bei uns sind Theorie und Praxis vereint:
Nichts funktioniert
und keiner weiß, warum.
-
-
Benutzer online 21
21 Besucher
